新型干法水泥窑 SO2 减排技术的研究及应用分析

水泥技术 2018-12-18 10:04

  2013 年 12 月发布的 GB 4915—2013 《水泥工业大气污染物排放标准》中规定:现有生产线自 2015 年7 月 1 日开始, 熟料生产线 SO2 排放浓度不得高于200mg/Nm?,重点地区不得高于 100mg/Nm? 。为了积极响应落实国家环保减排政策 ,对 SO2 排放高于200mg/Nm? 的部分生产线,海螺集团多次组织技术交流会议,分析排放超标的原因,并与相关高校及研究院所合作交流,开发出了采用分解炉出口取出的 CaO为脱硫剂,通过生产线自身脱硫的技术,并在海螺某生产线进行了试点应用,现将实际应用效果介绍如下。

  1 水泥生产线 SO2 排放超标的原因

  水泥窑系统中的硫是由原料和燃料带入的。原料中的硫以有机硫化物、 硫化物或者硫酸盐的形式存在,单质硫可以忽略不计。原料中存在的硫酸盐在预热器系统通常不会形成 SO2 气体,大体上都会进入窑系 统。原料中以其他形式存在的硫, 则会 在 300~600℃被氧化生成 SO2 气体,主要发生在五级预热器的第二级旋风筒或者六级预热器的第三级旋风筒。在预分解窑系统内,由窑头和分解炉喂入燃料所含的硫均被 CaO 和碱性氧化物吸收,生成硫酸盐。

  一般水泥生产线 SO2 排放都较低,主要是因为水泥工艺本身具有的脱硫作用, 即分解炉内新生成的CaO 活性很高,很好地吸收了烟气中的 SO2。 但部分生产线由于原料中硫化物的量较大,硫化物氧化产生的 SO2 在通过上级旋风筒时会被部分吸收,其余则随废气一道从预热器排出。 如果废气用于烘干原料,则SO2 在原料磨中进一步被吸收。 但是需要指出的是:在温度低于 600℃的情况下,CaCO3 对 SO2 的吸收效率要远低于 CaO。上面两级预热器中 CaCO3 分解率较低且仅有少量 CaO 被烟气从高温部分带上去, 因此吸收效率很低。 再加上此时湿度较低以及排放前的停留时间较短,SO2 排放浓度可能会较高。

  由于 SO2 能被活性 CaO 吸收,我们开发了通过生产线自身取 CaO,制成一定浓度的浆液,采用喷雾干燥脱硫技术,喷入到生产线合适位置,吸收系统中的SO2。

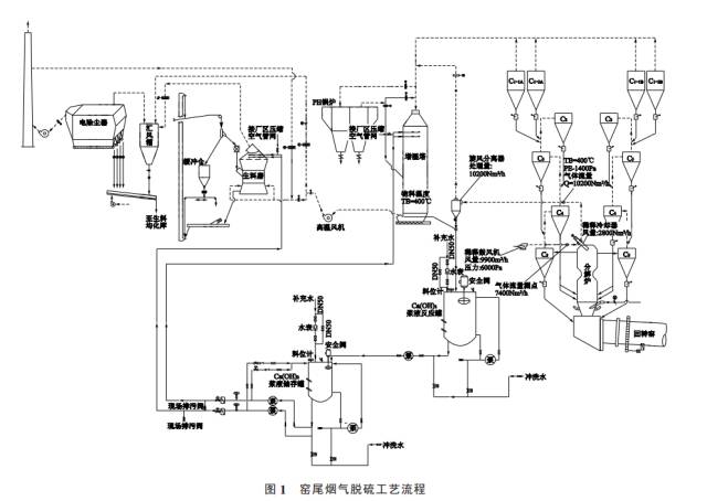
  2 海螺某生产线脱硫改造

  海螺水泥某公司 5 000t/d 熟料生产线,由于石灰石原料中硫含量较高,在生料磨停时生产线 SO2 排放浓度高达 600mg/Nm? 左右,生料磨开时也高于国家标准 200mg/Nm? 的排放限值。

  2.1 SO2 减排技改工艺方案简介

  从分解炉出口抽取含有高活性 CaO 的 880℃高温气体,通过稀释冷却器冷却至 400℃后,经旋风分离器将物料收集下来,通入到 40m? 的制浆罐中,加水制备成 20%~30%的 Ca(OH)2 浆液,并将制备好的浆液经 150t/h 循环泵送入 20m? 的储存罐, 再分别通过一台 15t/h 的泵将浆液喷射到增湿塔和生料磨出口,还原烟气中的 SO2。 水泥生产线烟气脱硫设备主要包括四个部分,分别是:取料系统、制浆及储存系统、输送系统、喷射系统。 取料系统主要是利用现有生产线出分解炉物料含有大量活性 CaO 的特点, 在分解炉出口抽取含料气体,通过稀释冷却机冷却、旋风分离器收尘将物料收集下来。 制浆及储存系统主要是将收集下来的物料送入储存罐进行预搅拌并储存,当制浆罐浆液达不到设定浓度时,储存罐向制浆罐输送一部分浆液,制浆罐通过搅拌器配制 20%~30%浓度的浆液,储存罐和制浆罐均配制搅拌器和浓度计。 输送系统由输送泵组和循环泵组组成,主要是向喷射系统输送浆液。 喷射系统由若干组喷枪组成,喷枪具有耐磨、耐腐蚀等特性,且喷射嘴直径及布置角度等与生产工艺密切相关。 窑尾烟气脱硫工艺流程见图 1,主要工艺设备及参数见表 1。

      2.2 脱硫系统投运调试及运行情况

  2014 年 11 月技改完成并初次进行投试,至 2015年 1 月先后进行 3 个阶段的运行调试,调试时 SO2 排放量是通过窑尾烟囱上的气体分析仪测定,具体情况如下:

  3 结论

  通过试点生产线测试结果来看,采用生石灰制备的 20%浓度浆液脱硫系统运行稳定,SO2 脱硫效率在60%以上, 生产线排放浓度完全能控制在国家标准200mg/Nm? 的限值以内。 后期针对自制浆液时,因存在浆液颗粒物, 极易导致枪头堵塞的问题进行了优化,在其他 SO2 排放超标的生产线上进行了推广应用。


编辑:余婷 监督:18969091791 投稿:news@ccement.com
本文内容为作者个人观点,不代表行情通立场。联系电话:18969091791,邮箱:news@ccement.com。

阅读榜

2026-05-19 16:57:23